
La NASA detectó más de 50 instalaciones y equipos “súper emisores” de gas metano que contamina la atmósfera
Un instrumento orbital de la agencia espacial NASA identificó en Asia central, Medio Oriente y el sudoeste de Estados Unidos más de 50 instalaciones y equipos “súper emisores” de gas metano que contamina la atmósfera.
El instrumento para la Investigación de Fuentes de Polvo Mineral en la Superficie de la Tierra (EMIT, por su sigla en inglés) fue instalado en julio en la Estación Espacial Internacional.
“El control de las emisiones de metano es clave para limitar el calentamiento global”, afirmó Bill Nelson, director de la NASA, en un comunicado.

La agencia explicó que EMIT está desarrollando un mapa de la prevalencia de minerales en los desiertos del planeta que levantan polvo hacia la atmósfera para profundizar en el conocimiento del efecto que tiene el polvo en el aire sobre el clima terrestre.
El metano absorbe la luz infrarroja en una pauta única, conocida como “huella digital espectral”, que el espectrómetro de imagen de EMIT puede discernir con gran precisión y también puede medir la presencia de dióxido de carbono.
Las emisiones de metano son una fracción comparada con las de dióxido de carbono y su contribución al calor atmosférico, pero los científicos calculan que es 80 veces más eficaz en la captura de calor en la atmósfera en los 20 años después de la emisión.
Andrew Thorpe, investigador en el Laboratorio de Propulsión de la NASA en el sur de California indicó que algunas de las nubes de metano identificadas por EMIT “se cuentan entre las más grandes jamás vistas, sin par entre cualquier otra observada desde el espacio”.
EMIT detectó una nube de unos 3.3 kilómetros de largo al sudeste de Carlsbad, en la Cuenca Permian, uno de los campos petroleros más grandes del mundo que se extiende en partes del sudeste de Nuevo México y el oeste de Texas.
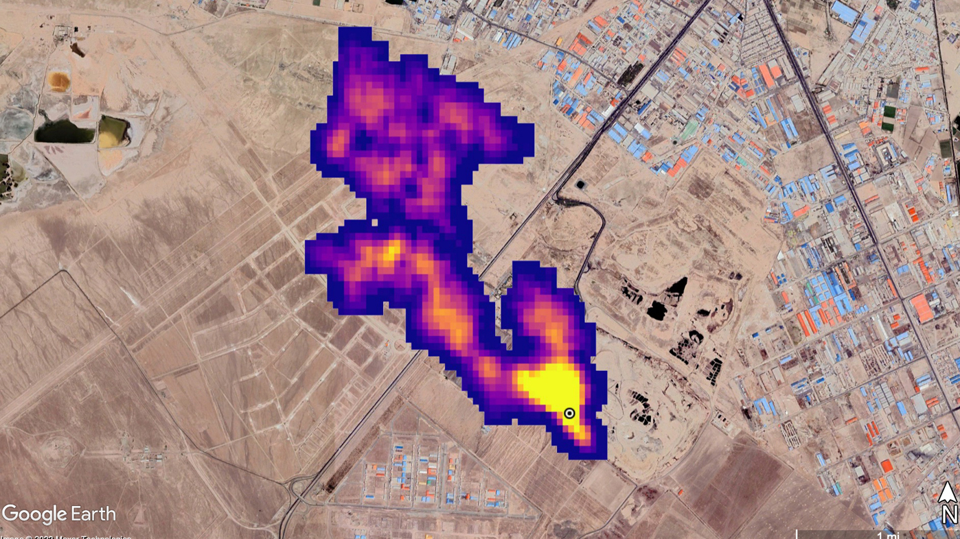
En Turkmenistán el EMIT identificó doce nubes originadas en infraestructuras del petróleo y gas al este de la ciudad puerto de Hazar, sobre el Mar Caspio. Estiradas por el viento hacia el oeste algunas de las nubes se extienden por más de 32 kilómetros.
Según Nelson, este instrumento ha demostrado ser “una herramienta fundamental para medir este gas que contribuye al efecto invernadero, y para contenerlo en su fuente”, dijo el funcionario.
Con información de EFE